硫磺在常温下为浅黄色晶体,熔点为112-119℃,液硫具有独特的粘温性,130-155℃粘度小,为10-14cP,流动性最好;温度高于165℃时粘度直接上升,达到800cP以上;在温度高于190℃以上时,粘度又变小。因此为达到管输液硫最佳状态,其温度必须控制在130-155℃之间。
液硫温度一般控制在135--145℃,为什么?160℃和200℃的液硫哪个粘度大,为什么?
液硫温度控制在135-145℃时,粘度小,便于输送;160℃的液硫粘度大,因为根据硫磺的性质,159℃时随着温度的升高粘度急剧增大,190℃时达最大值,当温度到达200℃以后其粘度又急剧下降。
液体?硫磺的密度约为?1.785 g/cm³?(或1.785 kg/L)。该密度值对应其熔融状态下的典型测量结果,硫磺的?熔点约为119°C,在此温度以上呈液态。
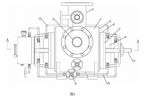
液体硫磺输送泵选型全保温夹套双吸双螺杆泵
流量10m3/h 20m3/h 30m3/h 40m3/h

保温双螺杆泵的核心结构由两个相互啮合的螺杆组成,螺杆的旋转带动流体沿泵体的长度方向移动。为了适应高温环境,泵体通常采用耐高温材料制造,如陶瓷、合金钢或特殊塑料,确保在高温状态下依然具备良好的机械强度和耐腐蚀性能。保温系统则是该泵的一个重要组成部分,通常采用夹套加热、外壳保温或集成加热装置,确保流体在输送过程中保持所需温度。这样一来,流体不会因环境温度变化而发生粘度变化或变质,保证了输送的连续性和稳定性。
2、工作原理
双螺杆泵的工作原理基于螺杆啮合产生的密封空间,通过旋转螺杆,将流体从吸入口推向排出口。在高温环境下,泵的加热或保温系统确保流体在泵腔内的温度基本恒定,从而维持其粘度和物理性质稳定。螺杆的连续旋转使流体沿螺杆槽向前移动,形成稳定的流量和压力。由于螺杆之间的啮合密封性较好,能够有效防止流体泄漏和回流,确保输送效率。这一机制使得保温双螺杆泵在输送高粘度、易结焦或易变质物料时表现出较高的性能稳定性。


